海灣GST-DH9600總線隔離器
一、GST-DH9600總線隔離器概述

在總線制電氣火災監控系統中,往往會出現某一局部總線出現故障(例如短路)造成整個監控系統無法正常工作的情況。GST-DH9600總線隔離器的作用是,當總線發生故障時,將發生故障的總線部分與整個系統隔離開來,以保證系統的其它部分能夠正常工作,同時便于確定出發生故障的總線部位。當故障部分的總線修復后,隔離器可自行恢復工作,將被隔離出去的總線部分重新納入系統。
二、GST-DH9600總線隔離器產品規格
| 型號 | GST-DH9600 |
| 工作電壓 | 總線24V |
| 動作電流 | 50mA(最多可接入5個編碼設備) |
| 隔離動作確認燈 | 紅色 |
| 使用環境 |
溫度:-10℃~+50℃ 相對濕度≤95%,不結露 |
| 外形尺寸 | 120mm×80mm×39mm |
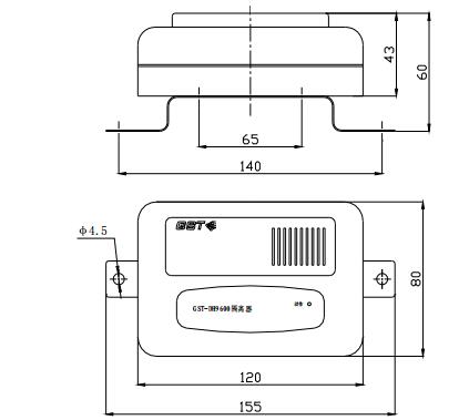
三、GST-DH9600總線隔離器結構與安裝
GST-DH9600總線隔離器外形示圖如下圖所示:

四、GST-DH9600總線隔離器接線

GST-DH9600總線隔離器端子示意圖如下圖所示:

其中:
Z1、Z2:無極性信號二總線輸入端子;
ZO1、ZO2:無極性信號二總線輸出端子。
GST-DH9600總線隔離器布線要求
直接與信號二總線連接,無需其它布線。可選用截面積≥1.0mm2的阻燃RVS雙絞線。
五、下載資質及技術資料區域:
3.海灣公司介紹下載
海灣消防公司主營:海灣消防報警系統銷售,消防設備安裝,海灣氣體滅火、海灣電氣火災、消防水噴淋系統施工安裝,售后維修,海灣消防網站:http://www.sddptczx.com.cn/;海灣消防服務熱線:4006-598-119
本頁關鍵詞:海灣GST-DH9600總線隔離器
上一篇:海灣GST-DH9000G電氣火災監控主機 下一篇:GST-DH9300(software)電氣火災監控圖形顯示系統(軟件)
產品中心

蘇公網安備32058102002147號